销售热线:4001 000 129
系统装置

系统装置

硫酸/物料浓缩系统

时间:2019-06-17 13:54:37 字号
应用背景:
在冶炼、钛白粉及其它行业中,时常需要硫酸作为原料进行反应,从而得到低浓度的稀硫酸,通过采用蒸发处理系统,将稀硫酸进行浓缩,从而得到需要浓度的硫酸。
 
技术描述:
根据物料浓度及物料中含有的杂质不同,采用不同的蒸发方式。常用的蒸发方式按效数分为单效或多效蒸发,多效蒸发又分为顺流和逆流;按类别分为降膜蒸发、升膜蒸发或强制循环蒸发,配套吹脱工艺可进一步提高硫酸浓度或将硫酸中含有的氟氯移除。
采用石墨蒸发系统可将稀硫酸将硫酸的质量分数提升至60%-75%,通过钽蒸发器可将硫酸浓度进一步提高。
 
强制循环适用于物料易结垢、易结晶、高浓度、高粘度及物料中含有颗粒物的蒸发浓缩,通过对物料强制循环,加快物料在管内流动速度,防止物料结壁,导致传热效果差。
蒸发器根据物料的性质可选用块孔式石墨蒸发器、列管式石墨蒸发器
强制循环泵根据物料性质可选用石墨轴流泵、四氟轴流泵
 
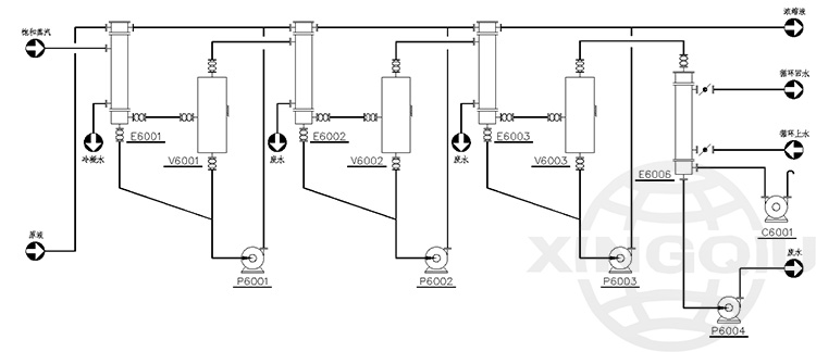
三效顺流强制循环蒸发工艺:



三效逆流强制循环蒸发工艺:



三效顺流降膜蒸发循环系统:



三效逆流降膜蒸发循环系统:



甘肃金川硫酸浓缩系统:



中国平煤含盐酸浓缩分离系统: